Got a chance to look at the IIfx today and there's something strange going in that ADB area.
Here are the two diagrams I was able to pull up, one is from Bomarc (the one that
@bigmessowires provided earlier) and the second one is from
Guide to the Macintosh Family Hardware Second Edition.
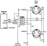
Bomarc:

Guide to the Macintosh Family Hardware Second Edition (pg 295):
UB15 seems to be an RFI filter and looks like this on the IIfx motherboard:
So what is strange... I first measured resistance between the pins of the ADB connector:
- Data (1) vs VCC (3): resistance around 460 ohms.
- Data (1) vs Ground (4): resistance around 480 ohms.
- Data (1) vs PFW (2): floating between 0 ohms and 1.4k ohms.
- PFW (2) vs VCC (3): floating between 0 ohms and 1.4k ohms.
- PFW (2) vs Ground (4): floating between 0 ohms and 1.4k ohms.
- VCC (3) vs Ground (4): resistance 16 ohms and buzzing on continuity check.
That doesn't sound right. I thought it might be a faulty
C62 causing a partial short between VCC and ground. But I removed C62 and it checked out fine (10nF capacitor). With the capacitor out, there was still a 16 ohm resistance between the two pads it sits on.
So then I thought perhaps
UB15 was bad. I could prove it by removing UB15 from the board and checking it, but I wanted to do some more poking before pulling it off.
I see near 0 resistance across L6 and across F2 and from the outer pin of L6 to the outer pin of F2. I also see near 0 resistance from ADB pin 3 (Vcc) and pins 2 and 7 of UB15 (and near 0 resistance between pins 2 and 7 of UB15). I also see near 0 resistance between motherboard ground and pins 3 and 6 of UB15 (and near 0 resistance between pins 3 and 6 of UB15).
But I'm seeing 16 ohms of resistance between pins 2/7 and 3/6 of UB15.
I decided to remove L6 instead. F2 seemed heat sensitive as it's a fuse that looks like two metal plates with something in between so I didn't want to touch it. L6 was a surface mounted inductor and easier to remove with a wick. I figured if I remove L6 and I still see 16 ohms between pins 2/7 and 3/6 of UB15, it shouldn't be a short elsewhere on the board and had to be in or near UB15.
Well it got stranger after that. With L6 off the board,
I no longer see a semi-short between pins 2/7 and 3/6 of UB15. There's near infinite resistance. So it looks like UB15 itself is fine. But what the heck?
I tested the two pads that L6 was sitting on. No short. One pad goes to 5V Vcc. The other pad goes to F2 with 0 resistance. The two sides of F2 also have zero resistance. F2 to pin 7 of UB15 which according to the schematic is where it's supposed to go,
no continuity. What?!? But then testing pin 2/7 of UB15 to ADB port pin3, near zero resistance. AND somehow
ADB port pin3 (Vcc) and pin2/7 of UB15 still have connectivity to 5V Vcc (zero resistance also to the far pad of L6 that ties to 5V Vcc). !?!? AND there
So at this point, what I have so far:
L6 - it tests ok off the board.
C62 - it tests ok off the board.
F2 - with L6 removed, testing it on board is fine and shows proper continuity so it's good.
UB15 - with L6 disconnected, I see no partial shorts between pins so I think it's good.
Also these other components in the vicinity, I didn't remove them from the board, but they seem ok: Q1, R3, R65, R66, C61, and C60.
But:
- I probably have a short on a trace between F2 and UB15 pin 7.. it looks to be disconnected.
- I probably have a partial short somewhere between F2 and UB15 giving me 16 ohms of resistance to ground.
- I have a short somewhere between pin 2 of UB15 and the two ADB port pin 3s that is connecting directly to Vcc.
- Resistance between the Data line and Vcc or ground seems ok so not sure there's anything wrong there?
I don't physically see anything broken on the surface (top or bottom). But there are a few traces that run under UB15... so I guess I have to take it out and see what's going on underneath it perhaps.