Because of the way the 26LS32 (receiver) in the Mac is wired for HSKi, with V- connected to ground, unless I'm very much mistaken, V+ has to go below ground in order for the Mac to register it as a logic low. Unfortunately, none of the driver chips I've seen actually do that. Makes sense, as it's harder to do and not usually necessary as RS-422/423/485 signals are usually carried in both positive and negative form - Macs just took a shortcut and wired HSKi as single-ended.Does differential input require ±V or can it accept +V and 0V? But you only need it for output for HSKi.
Unfortunately, none of the driver chips I've seen actually do that.
Macs just took a shortcut and wired HSKi as single-ended.
There's this one:Don't the serial port MIDI interfaces drive the 31250 baud clock through HSKi? If there's a schematic for that you can look at how it drives it.

Curious, does that mean for stereo it would need to connect to two serial ports (like two physical MacRecorders would to do stereo), or is there someway the serial outputs could be interleaved? ...although I suppose then it wouldn't work with the MacRecorder drivers...The MacRecorder protocol is so simple, I was able to implement it twice in the same PIC, sampling two analog pins and making two serial outputs in addition to the clock, which will simulate having two MacRecorders and doing stereo audio recording with them.
To clarify, what I'm looking for is a circuit that I can connect to a 4 MHz (or so) 0V/5V square wave output that will turn it into a -5V/+5V square wave (exact +/- voltage negotiable).
Two serial ports - SoundEdit has been designed with this capability in mind in case you bought two MacRecorders. From a technical perspective, it's certainly possible to interleave samples from two channels, albeit at half the rate, but as you say, the MacRecorder software and drivers weren't designed to handle this.Curious, does that mean for stereo it would need to connect to two serial ports (like two physical MacRecorders would to do stereo), or is there someway the serial outputs could be interleaved? ...although I suppose then it wouldn't work with the MacRecorder drivers...
Honestly, for the clock, I can work with either - though having investigated the device, the requirements are a bit relaxed, they only have to be able to handle driving 358 kHz, not 4 MHz.Inverting or non-inverting?
If we're taking power off TxD+ and TxD- like the real MacRecorder does, we have a positive and negative some-number-of-volts rail (on my Classic they appear to be +3V and -2.5V).Does your design have a -5V rail?
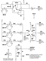
Not sure how to interpret your schematic, does it have three power supplies?


I feel like some protection circuitry is necessary in case TxD+ goes negative... a diode of some kind between TxD+ and Vcc on the PIC?

